D型电视机集成电路图解析 技术演进与核心架构

首页 > 产品大全 > D型电视机集成电路图解析 技术演进与核心架构

D型电视机集成电路图解析 技术演进与核心架构

D型电视机集成电路图解析 技术演进与核心架构

随着电视技术的飞速发展,D型电视机以其集成度高、性能稳定、功能丰富等特点,逐渐成为市场主流。其核心在于内部的集成电路(IC)设计,这些复杂的电路图不仅是维修与研发的蓝图,更是现代电子技术浓缩的精华。本文将从技术演进与核心架构两个维度,对D型电视机的集成电路图进行深入解析。

一、技术演进:从分立元件到高度集成

早期的电视机电路主要由大量分立元件(如晶体管、电阻、电容)通过印刷电路板(PCB)连接而成,结构复杂,体积庞大,可靠性较低。随着半导体工艺的进步,特别是大规模集成电路(LSIC)和超大规模集成电路(VLSIC)的出现,电视机的核心功能模块得以高度集成。D型电视机通常指采用数字处理技术或特定芯片组方案的机型,其集成电路图展现了这种高度集成的特征。

关键的技术演进节点包括:

  1. 模拟向数字的转变:核心处理芯片从处理模拟信号转向数字信号,实现了画质与音质的飞跃。
  2. 单片集成化:将中频处理、视频解码、音频处理、扫描信号生成等多个功能集成到单一主芯片(如常见的MTK、MStar、Realtek方案),极大简化了外围电路。
  3. 智能化集成:现代智能电视的IC图更包含了CPU、GPU、内存控制器、各类解码器(如H.265/HEVC)以及网络模块,成为一个完整的“片上系统”(SoC)。

二、核心架构解析:一张典型的D型电视机集成电路图

一张完整的D型电视机IC图,虽然因具体方案而异,但通常包含以下几个核心功能区块:

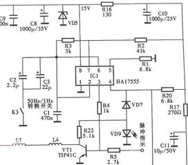
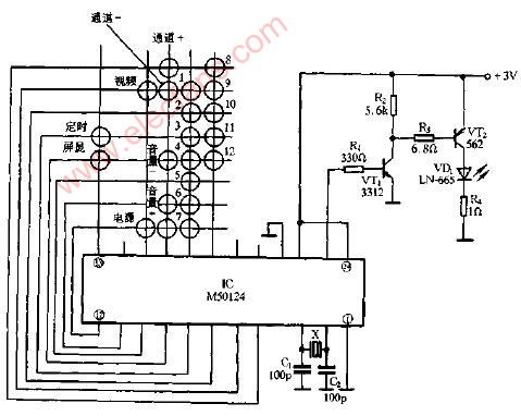
  1. 主控芯片(Main Control Chip/SoC):这是整机的“大脑”。它负责接收和处理来自调谐器、外部接口(HDMI、USB)的信号,执行操作系统和应用程序,控制所有其他芯片的工作。其内部集成了中央处理器(CPU)、图形处理器(GPU)、数字信号处理器(DSP)等。在电路图上,它通常拥有最多的引脚,连接着内存、闪存、电源管理、各类总线接口。
  1. 调谐器与中频处理(Tuner & IF Processing):负责接收射频(RF)电视信号,进行选台、放大、变频和解调,输出标准的音视频中频信号或直接解调为基带信号送至主芯片。在现代集成方案中,此部分常与主芯片高度整合或作为一个独立模块存在。
  1. 视频处理与显示驱动(Video Processing & Display Driver):
  • 视频解码:主芯片内部完成数字视频流的解码(如MPEG-2/4, H.264/265)。
  • 图像增强:包括降噪、色彩增强、动态对比度调整等,可能由主芯片或独立图像处理芯片完成。
  • 显示驱动:将处理后的数字视频信号转换为液晶面板(LCD)或有机发光二极管(OLED)屏所需的驱动信号。这通常由专门的时序控制器(TCON)和源极驱动芯片完成,在IC图上与主芯片通过LVDS、eDP等高速接口连接。
  1. 音频处理与功放(Audio Processing & Amplifier):
  • 音频解码:主芯片处理数字音频流(如杜比、DTS)。
  • 音频数模转换(DAC):将数字音频信号转换为模拟信号,可能集成在主芯片或使用独立DAC芯片。
  • 音频功率放大器:放大模拟音频信号以驱动扬声器,通常是一块独立的IC,电路图上会清晰标注其供电和输出引脚。
  1. 电源管理(Power Management):这是整机稳定工作的基础。D型电视机需要多种电压(如12V、5V、3.3V、1.8V、1.2V等)为不同芯片和模块供电。电源管理IC(PMIC)负责将来自电源适配器或内部开关电源的电压,转换并稳定为这些所需电压,同时具备过流、过压保护功能。电路图中这部分会详细展示电压转换拓扑和滤波电路。
  1. 存储器(Memory):包括用于存储固件和操作系统的闪存(Flash,如eMMC),以及用于系统运行的内存(DRAM,如DDR3/4)。它们在电路图上通过并行或串行总线与主芯片紧密相连。
  1. 接口电路(Interface Circuits):包括HDMI、USB、网络(以太网或Wi-Fi模块)、AV输入、RF输入等。这些接口都有相应的物理层(PHY)芯片或集成模块,负责信号的电平转换、编码解码和协议处理,在IC图上表现为主芯片外围的一系列标准电路模块。

三、识图与应用价值

对于工程师和维修人员而言,读懂D型电视机集成电路图至关重要。它不仅是故障诊断的路线图(通过测量关键测试点的电压、波形),也是理解整机工作原理的教科书。随着芯片集成度越来越高,电路图看似简化,但对芯片内部功能模块的理解和外围关键电路的把握要求却更高。

D型电视机的集成电路图是现代微电子技术、数字处理技术与显示技术融合的直观体现。它从一张复杂的连线图,演变为以几颗核心SoC为中心的模块化架构图,清晰地勾勒出电视机从信号接收到画面显示、声音播放的完整技术路径,持续推动着电视产业向着更智能、更清晰、更互联的方向发展。

如若转载,请注明出处:http://www.dylzb.com/product/22.html

更新时间:2026-05-22 18:06:01